江苏腾嘉测控技术有限公司
Jiangsu tengjia measurement and control technology co. LTD
400-998-9770

金属管浮子流量计

浏览次数:11532
TJDCLZ金属管浮子流量计是工业自动化过程控制中常用的一种面积流量测量仪表。它具有体积小,检测范围大,使用方便等特点。它可用来测量液体、气体以及蒸汽的流量,特别适宜低流速小流量的介质流量测量。 流量计主要有三大部分组成:1.测量管体;2.锥形浮子;3.指示器。浮子的位移量与流量大小成正比,通过磁耦合系统,以不接触方式,将浮子位移量传给指示器指出流量大小。也可配合不同的转换器,将流量值转换成标准的电远传信号如4-20mA。实现距离远传显示、记录、积算和控制等功能。具有独特的双指示系统,双行液晶数字显示,耐高温高压。
400-998-9770

工程师一对一服务
商品详情
技术选型
经典案例
售后承诺
联系我们

 

 

  金属管浮子流量计是工业自动化过程控制中常用的一种面积流量测量仪表。它具有体积小,检测范围大,使用方便等特点。它可用来测量液体、气体以及蒸汽的流量,特别适宜低流速小流量的介质流量测量。 流量计主要有三大部分组成:1.测量管体;2.锥形浮子;3.指示器。浮子的位移量与流量大小成正比,通过磁耦合系统,以不接触方式,将浮子位移量传给指示器指出流量大小。也可配合不同的转换器,将流量值转换成标准的电远传信号如4-20mA。实现距离远传显示、记录、积算和控制等功能。具有独特的双指示系统,双行液晶数字显示,耐高温高压。

体积小,测量范围大,使用方便。

采用了16位微处理工业化组件,保证了优良特性。

适用于小口径和低流速介质流量测量。

工作可靠,维护量小,寿命长。

对于直管段要求不高。

较宽的流量比10:1。

双行大液晶显示,可同时显示瞬时流量和累积流量。

单轴灵敏指示,非接触磁耦合转动。

全金属结构,适合于高温,高压和强腐蚀介质。

可用于易燃、易爆危险场合。

可选二线制、电池、交流供电方式。

多参数标定功能。

带有数据恢复,数据备份及掉电保护功能。

 

1.安装操作之前,应拆卸所有包装,取出运输中固定浮子的部件,并检查有无损坏。

2.安装到工艺管道之前,将管道里的焊渣清洗干净,防止管道中杂质堵塞仪表,影响正常使用。

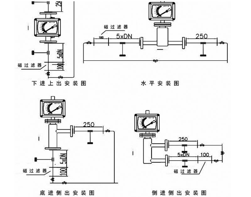
3.为了保证测量精度,推荐在流量计上游安装5DN的入口直管段,下游安装250mm出口直管段。

4.流量计有垂直安装和水平安装形式,如果是垂直安装形式安装垂直度应该保证优于1%,如果是水平安装形式,安装垂直度和水平度都应该保证优于1%。

5.若介质中含有固体杂质,应在阀门和直管段间加装过滤器;若介质中含有铁磁物质,应在流量计上游安装磁过滤器。

6.由于金属管浮子流量计安装一个磁远传系统,要确保周围其他设备产生的磁场不影响测量结果。

7.安装在管道中的仪表不应受到压力的作用,仪表的出入口应有合适的管道支撑,使仪表处于最小的应力状态。

8.低温介质测量时,需选夹套型

产品质量承诺

1. 严格按合同要求,提供符合设计标准,质量合格的产品。

2. 严格检查和控制原材料、原器件、配套件的进厂质量。

3. 作为设备总承包单位,对用户负全面质量责任,组织各协作配套生 产单位,联保设备整体质量,保证按合同完成任务。

4. 按合同规定向监造单位提供有关标准和图纸,并为监造提供方便。

5. 对设备制造过程中出现的质量缺陷及时向需方和监造代表通报,不 隐瞒,若设备缺陷超过合同规定的标准,供方无条件返修或更换。在安装和 试运过程中,设备出现质量问题,先处理问题,再分清责任,一切以满足工 程进度需要为准则。

技术服务承诺

1. 及时向需方提供按合同规定的全部技术资料和图纸,有义务在必要时邀请需方参与供方的技术设计审查 www.copyprot.com

2. 按需方要求的时间到现场进行技术服务best replica watches ,指导需方按供方的技术资料和图纸要求进行安装、分部与整套试运及试生产。

3. 对于需方选购的与合同设备有关的配套设备,供方应主动提供满足设备接口要求的技术条件和资料。

4. 按合同规定为需方举办有关设备安装、调试、使用、维护技术的业务培训班。加强售前、售中、售后服务,把”24 小时服务”,“超前服务”、“全过程服务”、终身服务“贯彻在产品制造、安装、调试、大修的全过程。接到需方反映质量问题信息,在 24 小时内作为答复或派出服务人员,尽快到达现场,做到用户不满意,服务不停止,24 小时服务热线:18015147885

 

 

 

 

江苏腾嘉测控技术有限公司

Jiangsu tengjia measurement and control technology co. LTD 

地  址:江苏省淮安市金湖县金北街道工业集中区二桥北路西侧21-23号

客服电话:400-998-9770

24小时服务热线:18015147885

  箱:56604841@qq.com